首页 >> 科研成果 >> 年度代表性成果 >> 代表性专利

一种基于多普勒雷达和深度学习的山区致灾暴雨识别方法

发布时间: 2020-06-02 来源:
专利名称: 一种基于多普勒雷达和深度学习的山区致灾暴雨识别方法 专利号: ZL201910106674.2
专利类型: 国内发明专利 发明人或设计人: 郭良,刘启,刘荣华,田济扬,王雅莉,王丽珍,翟晓燕,张慧莉,涂勇 专利权人: 中国水利水电科学研究院
我院排序: 减灾中心 申报单位: 独立完成 评选年限: 2019
专利简介:

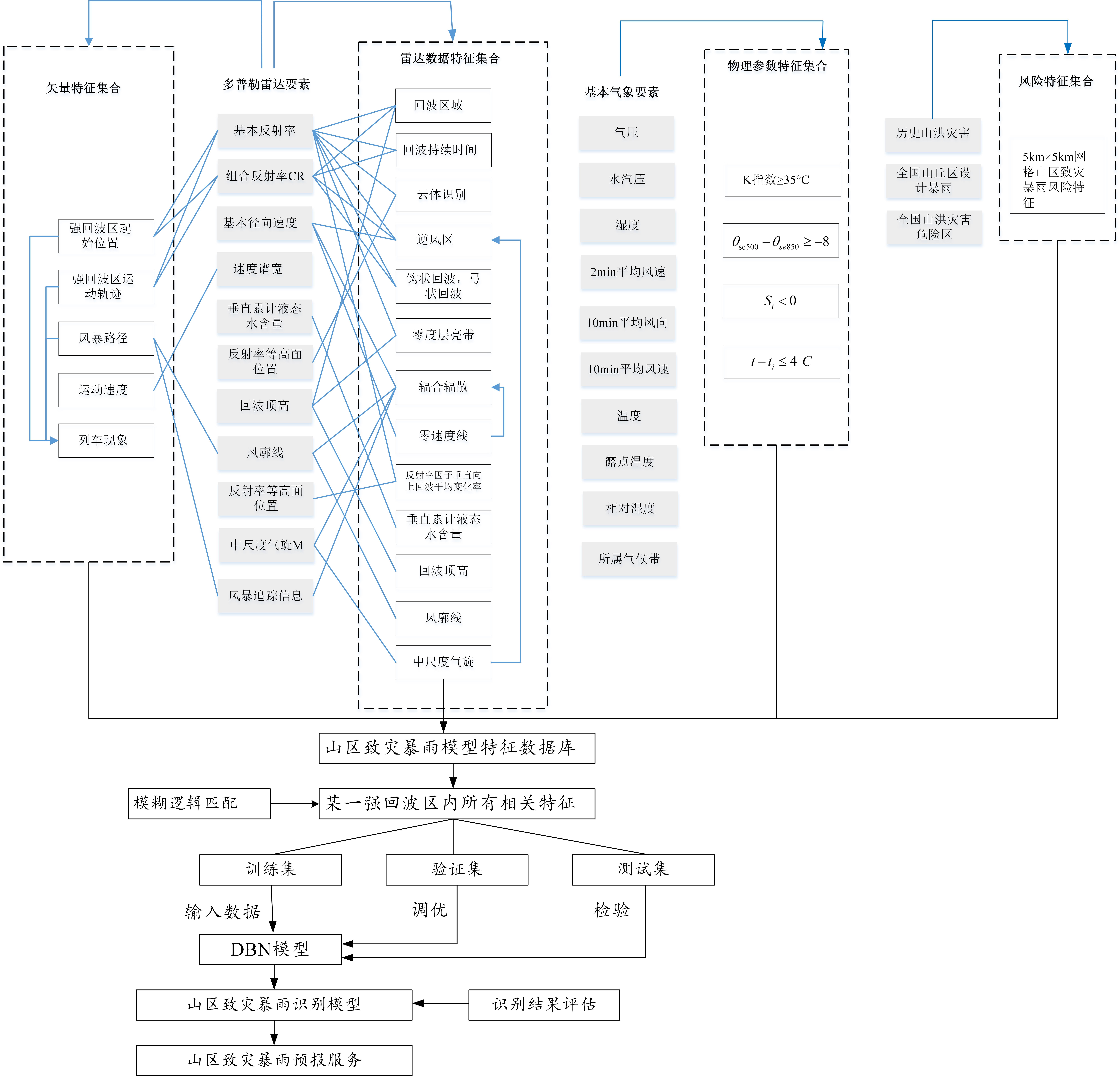
  和短时强降水相关的气象特征非常繁多,气象预报时使用的物理量参数之间的关系不明确,采用单一的特征进行判断很容易造成误判,需要基于多源多要素特征进行判别、为了综合运用雷达特征、物理特征、矢量特征、风险特征,需要对这些特征进行区域化匹配,保证在强回波区能够获取区域内所有相关特征参数,同时,为了保证山区致灾性暴雨预报的高效化,需要采用自动识别判读的方法进行。目前各类短时强降水识别方法对于山区致灾性暴雨预报的适用性不强,应用效果较差,未能将强降水识别结果和致灾性关联起来,未能关联多种强降水要素进行自动识别判读,因此,在实际应用中,很难为山洪灾害的预警与决策提供帮助。本发明专利设计了一种基于多普勒雷达和深度学习的山区致灾暴雨识别方法,其解决的技术问题是基于多普勒雷达数据和多源气象数据,提取和短时强降水相关的多种多普勒雷达特征、物理参数特征,矢量特征,结合中国山洪灾害调查评价数据,提取不同区域内的风险特征,建立山区致灾暴雨模型特征数据库作为样本集,引入机器学习的方法构建以深度学习为框架的短时强降水自动识别模型,提供全国范围内山区致灾暴雨识别及预警服务。

  短历时山区暴雨是引发山洪灾害的主要因素,专利成果基于多普勒雷达数据和多源气象数据,构建以深度学习为框架的短时强降水自动识别模型,对山区致灾性暴雨预报具有很强的适用性,可在所有多普勒雷达覆盖范围内的山丘区进行应用。本专利将用于我国国家及省级山洪灾害风险预警服务平台,及时定向发出预警信息,改善因监测站点缺乏、预警渠道单一造成的被动防御局面,提供全国范围内山区致灾暴雨识别及预警服务。

 
分享到:

京ICP备05073364号  京公网安备11010802017700号

地址:北京市复兴路甲一号  邮编:100038 管理员邮箱:news@iwhr.com

Produced By CMS 网站群内容管理系统 publishdate:2026/02/26 12:27:30